快猫成人短视频,快猫社区APP成人官网,快猫成人网,快猫成人免费视频

    快猫社区APP成人官网实验装置一站式服务平台
    当前位置: 主页 > 实验方案 > 快猫社区APP成人官网高级氧化废水处理实验
    实验方案
    快猫社区APP成人官网高级氧化废水处理实验
    来源: www.clyouguanche.com 发布时间:2020-02-08 浏览次数:

    实验目的
    掌握快猫社区APP成人官网氧化处理废水的原理和方法
    熟悉快猫社区APP成人官网氧化处理废水技术的应用 
     
    实验原理
    利用快猫社区APP成人官网的强氧化性将废水中的有机物降解或部分降解
    1. 快猫社区APP成人官网的基本性质
    快猫社区APP成人官网(O3)由三个氧原子构成的,是氧气O2的同素异构体,常温常压下是具有鱼腥味的淡紫色气体。
    快猫社区APP成人官网很不稳定,在常温下即可分解为氧气。
     
    快猫社区APP成人官网共振杂化分子的四种典形型式
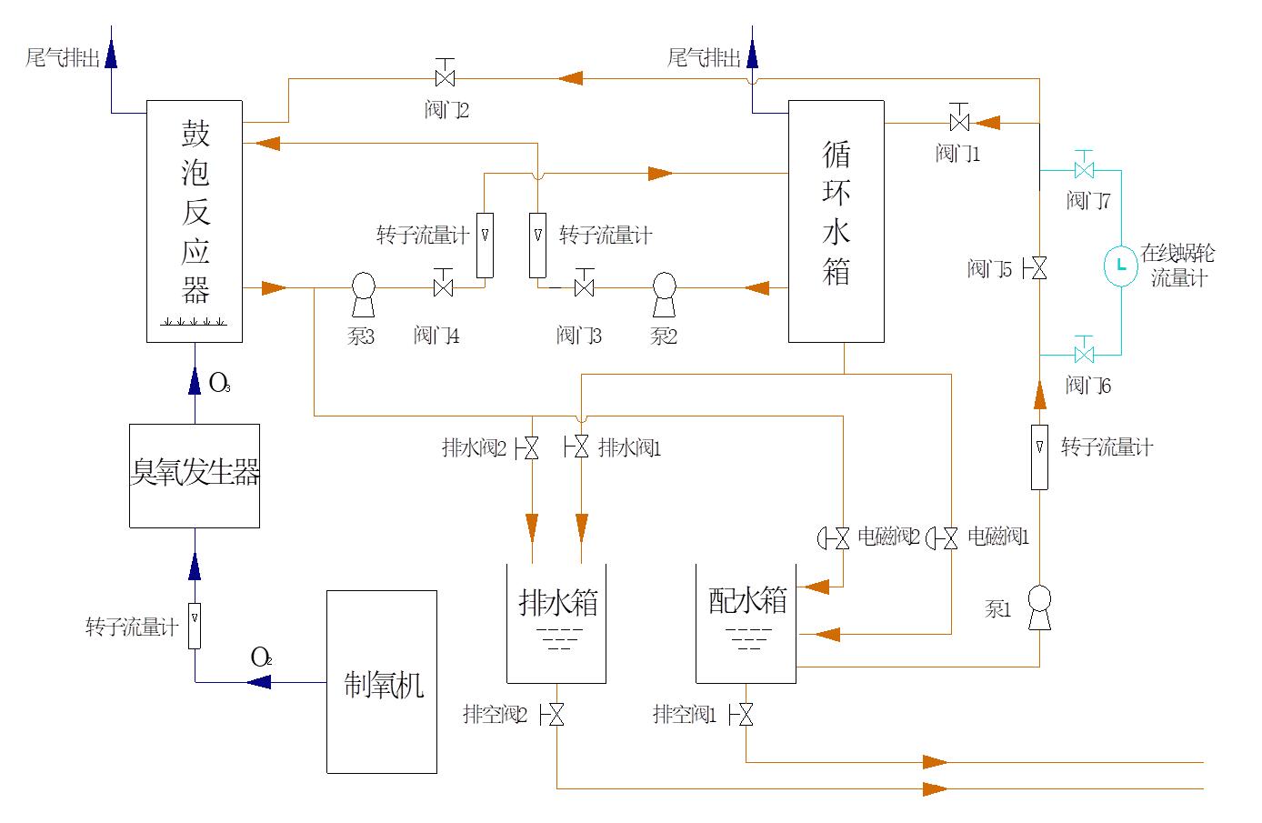
    快猫社区APP成人官网高级氧化废水处理实验
    2.快猫社区APP成人官网对有机物的氧化机理
     夺取氢原子,并使链烃羰基化,生成醛、酮、醇或酸;芳香化合物先被氧化成酚, 再氧化为酸。
     打开双键,发生加成反应。
     氧原子进入芳香环发生取代反应。
     
    快猫社区APP成人官网的应用
     快猫社区APP成人官网氧化反应之后的生成物是氧气,所以快猫社区APP成人官网是高效的无二次污染的氧化剂。
     去除水中的锰、铁、芳香族化合物、酚和胺类等。
     灭活病毒
     杀菌
     
    实验主要装置
    快猫社区APP成人官网高级氧化废水处理实验
    制氧机
    快猫社区APP成人官网发生器
    电控箱
    可见紫外分光光度计
    COD快速消解测定仪
    酸度计
     
    影响反应系统的主要参数 
    温度
    压力
    反应器的体积
    反应器中快猫社区APP成人官网在气相、液相中的浓度
    液相中的pH值
    气液流速
    污染物的种类、浓度、以及液相的组成
     
    实验步骤
    依次打开进水阀门,水泵,流量计,调节进 水流量(可考虑连续和间歇操作两种情况);
    打开制氧机,快猫社区APP成人官网发生器,调节氧气和快猫社区APP成人官网流量;
    测定进水浓度,COD。
     
     根据进水水质,每隔一段时间从取样口取样一次,测定pH值,COD,至浓度和COD值基本稳定为止;
     结束实验,关闭气体流量计,制氧机和快猫社区APP成人官网发生器;
     关闭液体流量计,水泵,进水水阀;
     排出反应器中的水。
     
     
    实验结果与整理
     
    绘制出水水质随时间变化曲线:浓度—时间曲线;COD—时间曲线;pH值—时间曲线;
    计算浓度、COD去除率。

    与快猫社区APP成人官网高级氧化废水处理实验相关的快猫成人免费视频